|
3-1a.工业螺杆冷冻机之特点
工业螺杆冷冻机是我公司最新研制和开发的一个新产品。它的出水温度从7℃到-40℃,制冷量从1.5万大卡/时至95万大卡/时。该系列机组综合了很多其他产品的特点,采用进口原装半封闭螺杆压缩机,辅之以高效率的换热器,采用微电脑控制器,使机组具有外观紧凑,布局合理,使用维护方便等特点。用户只要接上水系统的管路和所要求的供电电源,即可投入运行。本系列工业螺杆冷冻机用途广泛:可为印刷、纺织、化工、石油等工矿企业提供工艺低温冷冻水,该产品制造工艺技术成熟、运行稳定可靠。
本机组以水或特制配比载冷剂作为冷却介质,通过一定的方法为空调或工业设备提供冷冻水。产品标准依据GB/T18430.1-2007《蒸气压缩式冷水(热泵)机组工商业用和类似用途的冷水(热泵)机组》。在设计上特别注意改善部分负荷性能及其能量自动调节装置的应用,以节约运行费用。
工业螺杆冷冻机的主要配置部件如下:
1. 机组控制柜及鲜明操作显示屏;
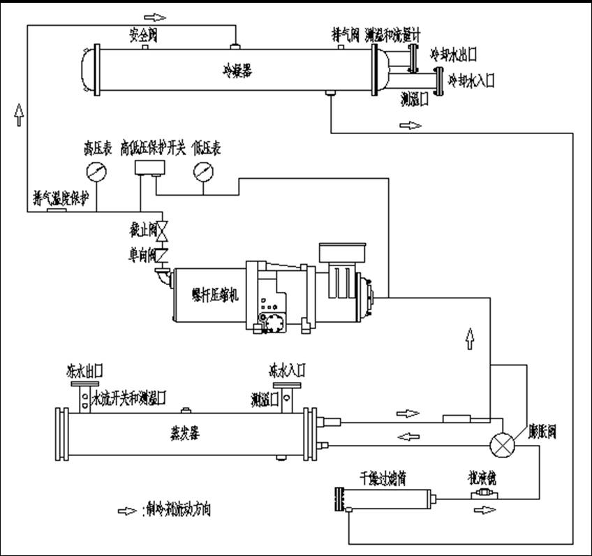
2. 双螺杆压缩机;
3. 壳管冷凝器;
4. 干燥过滤筒;
5. 热力膨胀阀;
6. 干式蒸发器;
7. 有关的内部制冷系统连接管道。
3-2.制冷循环
3-2a.循环过程示意图(参见图3-1所示的机组制冷循环系统图)
3-3.压缩机介绍
压缩部件(螺杆及转子):
本公司工业螺杆冷冻机选用台湾汉钟、复盛,比泽尔等世界一流品牌的半封闭双螺杆压缩机,螺杆压缩机是一种变容积式压缩机。来自蒸发器的冷媒由其吸气口进入压缩机,依次经过冷却压缩机电机线圈、螺杆压缩后进入压缩机内置油分离器。螺杆采用已获国际专利的第三代5对6非对称齿形设计。主要特点: 零部件少,运动部件只有三个,这大大提高了机组运行的可靠性。高精度加工和测量使转子间隙达到微米级,从而减少高、低压之间的泄漏,提高了压缩机工作效率。阴、阳转子采用非对称型,转子间、轴承间喷液冷却,并有油膜保护,内置高效电机,运行振动小、噪声低、寿命长。
转子和压缩机外壳不直接接触,而阴阳两转子在产生驱动作用上相互接触。油沿压缩机转子段的顶部注入。布满两个转子和压缩机壳体内空隙,虽然油给转子提供了润滑作用,但它的主要目的是密封转子和压缩机外壳间的缝隙的。由于这些部件之间密封很严,限制了高低压腔之间的泄漏,从而提高了压缩机效率。
容量控制:
容量控制由压缩机转子和油分离器段的滑块装置来完成的。滑块沿转子的顶部运动。由活塞、油缸驱动,沿着转子平行的轴线滑动(图3-2)。当空调负载变化时,压缩机具有能量调节滑阀,具备无段容调与阶段式容调两种。
内置油分离器:
本公司采用的压缩机对“湿行程”不敏感,允许少许液态制冷剂进入机内,而无“液压缩”危险。采用内置油分离器、高效油过滤器和油压控制电路,保证压缩机安全、可靠运行。内置油分独家配置专利之SCOS斯沃尔效应油分离器,含油量0.3%,双重隔离超低噪音。直接装在压缩机排气端后面,除了将压缩冷媒中的冷冻油作分离外,同时还具有隔音之功能,可以有效的降低运转时的噪音。一旦油被注射到压缩机转子上,即与被压缩的冷媒气体混合,并直接排入油分离器。油和冷媒在油分离器内分离后,冷媒被排入冷凝器内。
压缩机油加热器:
每台压缩机的机身底部都装有电加热器。电加热器从工业螺杆冷冻机的电源送电起,便开始加热。当压缩机工作时才自动切断电加热器的电源。因此,除非长期停机或检修外,一般情况下,请勿切断机组的电源。压缩机开始运行时冷冻油温度低,油粘度高,立即启动压缩机可能会使容调系统动作不顺畅,故在系统运行前,需预加热约4-8小时左右再开机。
▲注意:本设备重新开机有电加热器预热4-8小时之要求,不得随便切断电源,以防不满足开机条件而不能启动机组。

图3-1 制冷循环系统图

图3-2 双螺杆压缩机容量控制图
压缩机的容调系统:
压缩机之容调系统是利用油压来控制,若温度低,油粘度高;立即启动压缩机可能会使容调系统动作不顺畅,故在系统运行前,需预加热约8小时左右再开机。容调系统由一个容调滑块、三个电磁阀及一组容调油压活塞组成。可调节的范围有25%、50%、75%、100%。利用油压活塞推动容调滑块,压缩机运转时,油压推动活塞,借助电磁阀的动作,控制油活塞的定位。而电磁阀则由系统的温度来控制。控制容调活塞的油系统从机壳的储油槽中,以压差的方式送入。经油过滤器后,用一支毛细管限流再送入油缸。若油过滤器阻塞或毛细管阻塞会造成容调动作失败。同理,如果电磁阀故障,也会有同样的情况发生。各容调电磁阀的得电失电情况见图3-2。
3-4.膨胀阀
本公司采用的膨胀阀为热力膨胀阀,工业螺杆冷冻机每一制冷系统中都装有热力膨胀阀,用来自动控制制冷剂的流量。阀的感温包应贴在绝热材料内吸气管的管道外壁上。阀内另有一条平衡管道与吸气管道接通。膨胀阀是通过感受吸气温度以及压力共同调整阀门的开启度的大小。阀门的过热度控制为5℃左右。工业螺杆冷冻机在出厂前已经调整好,如无绝对需要切勿重新整定。
3-5.角阀
角阀位于冷凝器出口,通向液体干燥过滤器,此阀作用是季节性停机或在设备维修时,结合压缩机操作阀(排气阀)的使用,可将制冷系统中的制冷剂全部压入冷凝器中贮存。
▲注意:将制冷剂收入冷凝器操作时,切忌停止冷却水与冷冻水的流动,以防止冷凝压力过高和蒸发器冻结。
3-6.干燥过滤器
干燥过滤器位于出液阀与电磁阀之间的液体管路上,作用是干燥制冷剂、过滤制冷系统中的杂物,使制冷系统保持清洁与干燥,可根据系统中的液体窥视镜及显湿指示器确定是否需要换干燥过滤芯。
3-7.制冷剂显湿指示器
显湿指示器(液体窥视镜或视液镜),安装于膨胀阀与电磁阀之间的液体管道上,其作用是观察制冷系统中的制冷剂充填量是否正确和液体通道是否受阻,同时不断提供制冷剂的湿度成份显示。从视镜中看到透明无泡,表示系统中有足够循环的制冷剂,有气泡则表示制冷剂不足或出现了不凝性气体,再者则可能液体通道受阻,通道受阻则应更换过滤器滤芯。湿度可通过指示器的颜色改变而显示。显示绿色则表示系统中的含湿量是安全的〔显色指示为绿色时制冷系统中的含水量<150PPM,出现黄色显示则表示含湿量超过了规定的要求,此时应更换干燥过滤器的滤芯。
▲注意:工业螺杆冷冻机至少在工作4小时后,显示器与液体制冷剂充分接触了必要的时间后才能反映并显示系统中真正的湿度成分。 |